技术支持
联系我们
安徽伟仪科技有限公司
电话:400 997 0788
传真:0551-63808023
地址:安徽省合肥市高新区大别山路1800号
邮编:230001
邮箱:w@weyii.com.cn
网址:www.weyii.com.cn
您当前的位置:首页 > 技术支持 > 气密资料

测试气路及原理—差压式

字体大小:[] [] []   阅读次数:1902   发布日期:2019-03-31

测试气路及原理—差压式

关键词:差压检漏仪、气密仪、差压法检测仪、试漏仪

 

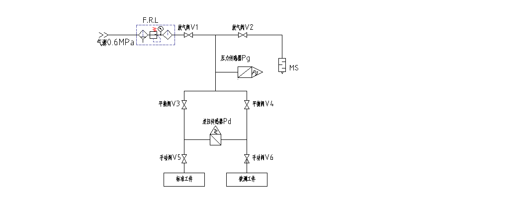
仪器以差压传感器为感压元件,通过向被测物(产品)内部充入规定压力的压缩空气或氮气,根据其内部压力的变化从而检测出被测物是否存在泄漏及泄漏的大小。首先气密检漏仪向标准品或标准端与被测物同时充入调压后的气体,然后停止充气进行保压,保压过程中通过高灵敏度差压传感器,感测出被测物侧相对标准品侧因泄漏导致的压力差,即被测物与标准品之间的差压。系统工作流程如下:

   

 

 

F.L.R— —减压过滤装置;  

V1— —充气阀;

V2— —放气阀;

V3V4— —平衡阀;   

V5V6— —手动阀;      

Pg — —压力变送器器;     

Pd — —差压变送器;   

MS— —消声器;

 

1、先打开V1V3V4阀进行加压行程,对工件进行充气,设定充气时间需保证工件内压力饱和,充气时间结束,进气阀关闭,进入平衡1保压检大漏;

2、平衡1阶段,平衡气流,检测大泄漏,无大泄漏仪器关闭平衡阀(V3V4)进入平衡2测试阶段,否则报警提示,并打开放气阀(V2),将工件内部气体排出;

3、平衡2阶段,被测端与标准端被封隔成两个独立的气室,仪器及工件内部气流进一步平衡同时检测小泄漏,无超量程则进入测试阶段,否则提示超量程并打开放气阀排气 ;

4、测试阶段,检测微小泄漏,给出检测结果,输出检测合格与否信号,此流程结束后打开放气阀排气。